新闻动态

  • 锅炉点火油系统操作规范知识

    锅炉点火油系统操作规范知识

    2022-04-27 MK体育在线注册,MK体育(中国)设备

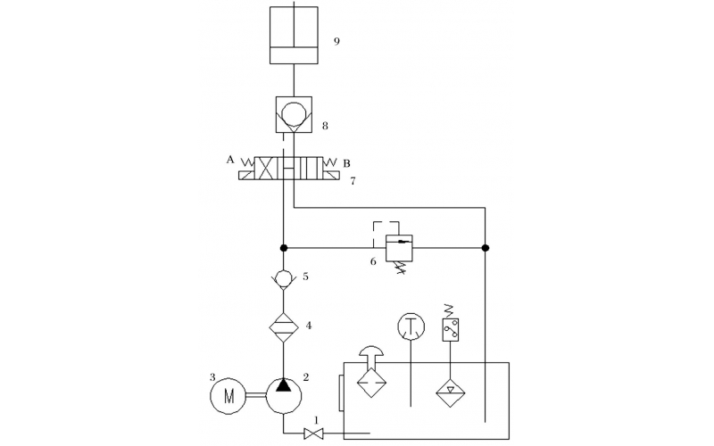
  • 液压控制技术在旋回破碎机中的应用知识(KWZKMK体育在线注册,MK体育(中国)自控)

    旋回破碎机经常会出现过铁超载等工况,造成主轴、动锥剧烈运动。针对上述情况,应用液压泵控制主轴升降,应用液压平衡缸保护动锥,应用液压保护系统防止过铁损伤设备。液压控制技术在旋回破碎机上的应用证明,该技术具有响应速度快、容易实现过载保护等特点,降低了设备故障率,提高了设备作业率。

    2022-04-15 MK体育在线注册,MK体育(中国)

  • 关于KWZK双联齿轮泵的维修知识

    既然大家会购买新的齿轮泵,说明原来的齿轮泵不能使用了。但是有的齿轮泵是真的坏掉了,有的齿轮泵却可能修一修还能用,今天我们就来谈谈齿轮泵的维修。

    2022-04-12 MK体育在线注册,MK体育(中国)

  • 球阀阀杆拉伤月牙槽损坏检修案例

    球阀阀杆拉伤月牙槽损坏检修案例

    2022-04-04 MK体育在线注册,MK体育(中国)

  • 吹扫装置球阀故障及行程开关故障处理

    吹扫装置球阀故障及行程开关故障处理

    2022-04-01 MK体育在线注册,MK体育(中国)

  • 过程检测与控制仪表日常维护检修经验谈

    认真做好日常巡回检查工作 仪表工一般都有自己负责的仪表的巡检范围,根据所辖仪表分布情况,选定最佳巡检路线,每两小时巡检一次。巡回检查前,仪表工应向操作人员了解当班仪表运行情况,及时处理仪表运行中出现的问题,处理不了的及时向车间及公司领导汇报。

    2022-03-29 MK体育在线注册,MK体育(中国)

  • 蒸汽冷凝液外送调节阀内漏维修处理

    蒸汽冷凝液外送调节阀内漏维修处理

    2022-03-25 MK体育在线注册,MK体育(中国)

  • PH计说明介绍级使用维修

    仪表的用途 PH工业在线分析检测仪器,它可以自动连续检测工业流程中水溶液的酸碱度(即pH值),并可与调节器、集散控制系统直接配合,实现被测参数的自动控制。在石油化工、有机和无机化学、制药、冶金、染料、制革、电站及环保污水处理等领域具有广泛的用途。

    2022-03-25 MK体育在线注册,MK体育(中国)

首页
产品
新闻
联系